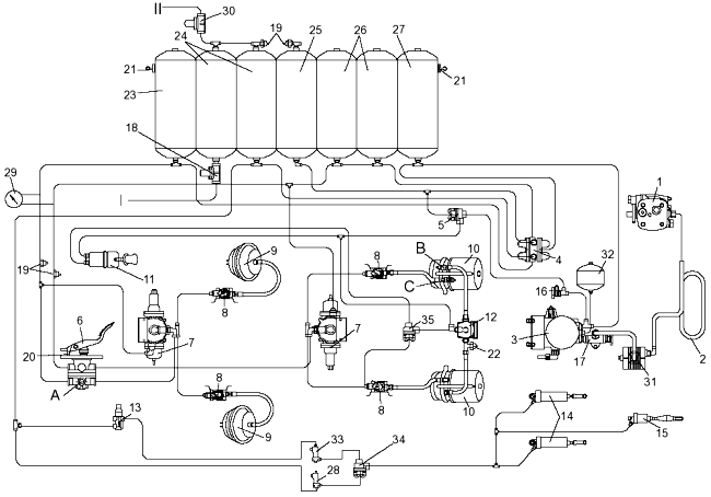
Схема пневмопривода тормозной системы автобусного шасси приведена на одноименном Рисунке 163 — Схема пневмопривода автобусных шасси КАМАЗ-5297, 5297 с ГМП.

Рисунок 163 —
Схема пневмопривода автобусных шасси КАМАЗ-5297, 5297 с ГМП
1 — компрессор; 2
— охладитель (теплообменник); 3 — осушитель с регулятором давления; 4 —
четырехконтурный защитный клапан; 5, 34, 35 — двухмагистральные перепускные
клапаны; 6 — тормозной кран с педалью; 7 — автоматический регулятор тормозных
сил; 8 — модулятор; 9 — тормозные камеры типа 24; 10 — тормозные камеры 30/24 с
пружинным энергоаккумулятором; 11 — кран управления стояночной тормозной
системой; 12 — ускорительный клапан; 13 — кран управления вспомогательной
тормозной системой; 14 — пневмоцилиндры привода заслонок механизма
вспомогательной тормозной системы; 15 — пневмоцилиндр привода рычага останова
двигателя; 16 — кран экстренного растормаживания; 17 — клапан для накачивания
шин; 18, 30 — одинарные защитные клапаны; 19 — выключатель сигнализатора падения
давления в контуре; 20 — выключатель сигнала торможения; 21 — кран слива
конденсата; 22 — выключатель сигнализатора стояночной тормозной системы; 23, 24,
25, 26, 27 — ресиверы; 28 — электромагнитный клапан отключения вспомогательной
тормозной системы при срабатывании АБС (постоянно открыт); 29 — манометр; 31 —
влагомаслоотделитель; 32 — регенерационный ресивер; 33 — электромагнитный клапан
аварийного останова двигателя; А — клапан контрольного вывода контура I; В —
клапан контрольного вывода контура II; С — клапан контрольного вывода контура
III; I — к потребителю; II — к пневмосистеме открывания дверей автобуса
Питающую часть привода составляют: компрессор 1, кран 16 экстренного растормаживания, осушитель 3 воздуха со встроенным регулятором давления, конденсационный ресивер 27, регенерационный ресивер 32 и влагомаслоотделитель 31 с автоматическим клапаном слива конденсата (возможна установка влагомаслоотделителя производства ф. «Haldex» (Швеция).
Пневмопривод состоит из четырех автономных контуров приводов I и II рабочей, стояночной III, вспомогательной IV тормозной системы. Приводы отделены один от другого четырехконтурным защитным клапаном 4.
От контура IV сжатый воздух поступает к дополнительным потребителям: к пневмосигналу, пневмоусилителю сцепления, управлению агрегатами трансмиссии и др.
От ресивера 24 контура потребителей через одинарный защитный клапан 18 воздух поступает к системе управления пневмоподвеской автобусного шасси, а через клапан 30 — к пневмосистеме открывания дверей автобуса.
Контур I привода рабочей тормозной системы передней оси состоит из секции четырехконтурного защитного клапана 4; ресивера 23 объемом 20 л с краном 21 слива конденсата и выключателем сигнализатора падения давления в контуре; нижней секции двухсекционного тормозного крана 6; регулятора 7 тормозных сил (РТС); клапана контрольного вывода А; двух тормозных камер 9 тормозных механизмов передней оси; трубок и шлангов между этими аппаратами.
Контур II привода рабочей тормозной системы заднего моста состоит из секции четырехконтурного защитного клапана 4; двух ресиверов 26 общим объемом 40 л с кранами слива конденсата и выключателями сигнализаторов падения давления в контуре; верхней секции двухсекционного тормозного крана 6; клапана контрольного вывода В; регулятора 7 тормозных сил; двух тормозных камер 10 с пружинными энергоаккумуляторами; трубок и шлангов между этими аппаратами.
Контур III привода стояночной тормозной системы состоит из секции четырехконтурного защитного клапана 4; из ресивера 25 объемом 20 л с краном слива конденсата и выключателем 19 сигнализатора падения давления в контуре; тормозного крана 11 управления стояночной тормозной системой; клапана контрольного вывода С; ускорительного клапана 12; двухмагистрального клапана 5; двух пружинных энергоаккумуляторов тормозных камер 10; выключателя 22 сигнализатора стояночной тормозной системы; трубок и шлангов между этими аппаратами.
Контур IV привода вспомогательной тормозной системы и других потребителей состоит из секции четырехконтурного защитного клапана 4; двух ресиверов 24 общим объемом 40 л с кранами слива конденсата и выключателя 19 сигнализатора падения давления в контуре; пневмокрана 13; двух цилиндров 14 привода заслонок газодинамического тормозного механизма; пневмоцилиндра 15 привода рычага останова двигателя; трубок и шлангов между этими аппаратами; магистралей дополнительных потребителей.
Работа пневмопривода тормозной системы
Сжатый воздух из компрессора 1, осушитель 3 и конденсационный ресивер 27 поступает к четырехконтурному клапану 4, который распределяет воздух по ресиверам независимых контуров I, II, III и IV.
Рабочая тормозная система. При заполнении тормозной системы воздух из ресиверов поступает в соответствующие секции тормозного крана 6. При нажатии на тормозную педаль воздух из нижней секции тормозного крана через РТС 7 и модулятор 8 поступает в тормозные камеры 9, которые приводят в действие тормозные механизмы колес передней оси. Из верхней секции крана 6 воздух через РТС и модулятор подается в тормозные камеры 10, приводящие в действие тормозные механизмы колес заднего моста.
При опускании тормозной педали сжатый воздух из передних и задних тормозных камер выходит в окружающую среду через двухсекционный тормозной кран 6 и РТС 7, шасси (автобус) растормаживается. РТС обеспечивает регулирование давления воздуха в тормозных камерах в зависимости от весового состояния автобуса.
Стояночная тормозная система. В положении «Отторможено» рукоятки крана 11 воздух из ресивера 25 поступает в управляющую часть ускорительного клапана 12, который открывается, обеспечивая подачу воздуха в энергоаккумуляторы тормозных камер 10.
Перемещение рукоятки крана 11 управления стояночной тормозной системой в положение «Заторможено» вызывает падение давления в управляющей части ускорительного клапана; воздух выходит через атмосферный вывод крана 11. Ускорительный клапан перекрывает доступ воздуха из ресивера в энергоаккумуляторы и открывает выход сжатого воздуха из-под поршней пружин в окружающую среду. Усилие от пружины энергоаккумулятора передается на шток тормозной камеры, и шасси (автобус) затормаживается. Интенсивность торможения зависит от положения рукоятки крана 11.
Для затормаживания шасси (автобуса) на стоянке рукоятку крана 11 следует установить в положение «Заторможено» и зафиксировать. Сжатый воздух при этом из полостей энергоаккумуляторов удаляется полностью. Торможение осуществляется с полной эффективностью. Следует помнить, что при отсутствии воздуха в ресиверах контуров I и II (показания манометра) рабочая тормозная система не действует и торможение нужно проводить тормозным краном 11.
Для экстренного растормаживания автобуса, в случае крайней необходимости движения, необходимо ввернуть до упора гайку-барашек на кране 16 экстренного растормаживания, после чего пустить двигатель и установить рукоятку крана 11 в положение «Отторможено», при этом воздух из компрессора 1 поступает в энергоаккумуляторы через двухмагистральный клапан 5, минуя весь объем тормозной системы, и через (20-30) секунд они растормозятся (контрольная лампа «Р» в блоке сигнализаторов погаснет) и можно начать движение.
Затормаживание при отсутствии воздуха в рабочих тормозных камерах необходимо производить краном 11. После растормаживания энергоаккумуляторов воздух начнет поступать в пневмопривод тормозной системы. При неисправности компрессора или двигателя шасси (автобус) можно растормозить с помощью устройства для механического растормаживания. Для этого следует вывернуть винты механизмов аварийного растормаживания тормозных камер с пружинными энергоаккумуляторами до упора. Кроме того, шасси (автобус) можно растормозить, подключив внешний источник сжатого воздуха (гаражная сеть сжатого воздуха, колесо автобуса и т. д.), имеющий давление 600-785 кПа (6,0-8,0 кгс/см2), к крану 16 экстренного растормаживания.
Вспомогательная тормозная система. При нажатии на кран 13 управления вспомогательной тормозной системой сжатый воздух из ресивера 24 потребителей поступает в пневмоцилиндр 15. Шток пневмоцилиндра, связанный с рычагом останова двигателя, переместится, и подача топлива прекратится. Штоки пневмоцилиндров 14, связанные с рычагами заслонок механизмов вспомогательной тормозной системы, повернут заслонки, и они перекроют приемные трубы глушителя (см. Рисунок 162 — Привод механизмов вспомогательной тормозной системы).

Рисунок 162 —
Привод механизмов вспомогательной тормозной системы
1 — штуцер подвода
воздуха от четырехконтурного защитного клапана; 2 — кран управления
вспомогательной тормозной системой; 3 — соединительный трубопровод; 4 —
пневмоцилиндр (30×25) мм выключения подачи топлива; 5 — рычаг останова
двигателя; 6 — пневмоцилиндры (30×65) мм управления механизмами вспомогательной
тормозной системы; 7 — трубка; 8 — механизмы вспомогательной тормозной
системы






