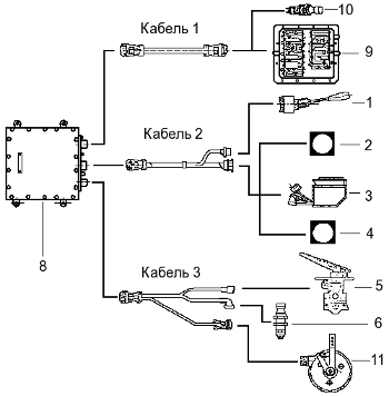
Состав системы управления ГМП
Система управления обеспечивает автоматическое переключение передач в зависимости от скорости движения транспортного средства, положения педали подачи топлива, нажатой клавиши переключателя клавишного, а также включение и управление гидродинамическим замедлителем. Узлы системы управления ГМП Diwa представлены на Рисунке 270 и Рисунке 271.

Рисунок 270 — Система управления ГМП DIWA.2
1 — переключатель ручной
гидрозамедлителя; 2 — выключатель блокировки заднего хода; 3 — переключатель
клавишный; 4 — выключатель ножного управления гидрозамедлителем; 5 — тормозной
кран с ножной педалью; 6 — датчик кик-даун; 8 — блок электронный; 9 — блок
управления ГМП; 10 — датчик индуктивный; 11 — регулятор силовой

Рисунок 271 — Система управления ГМП DIWA.3E
1 — переключатель ручной
гидрозамедлителя; 2 — выключатель блокировки заднего хода; 3 — переключатель
клавишный; 4 — выключатель ножного управления гидрозамедлителем; 5 — тормозной
кран с ножной педалью; 6 — датчик кик-даун; 7 — диагностический ПК; 8 — блок
электронный; 9 — ГМП (включает в себя блок управления и датчики индуктивные); 10
— регулятор силовой
Электрическую схему системы управления см. в Приложении 1 и Приложении 2. В системах управления ГМП DIWA.2 и DIWA.3E используются принципиально разные кабели.
Возможны изменения комплектации системы управления по согласованию с производителем транспортного средства.
Назначение узлов управления
Переключатель ручной гидрозамедлителя позволяет в зависимости от дорожной ситуации выбрать 1, 2 или 3 ступень интенсивности торможения гидрозамедлителем.
Тормозной кран с ножной педалью имеет 3 ступени включения гидрозамедлителя до начала действия механизма рабочей тормозной системы автобуса, что позволяет существенно увеличить срок службы тормозных колодок и барабанов.
Выключатель ножного управления гидрозамедлителем позволяет при необходимости отключить гидрозамедлитель ГМП и использовать только рабочую тормозную систему автобуса.
Регулятор силовой подает сигналы блоку электронному на более раннее или позднее переключение передач в зависимости от нагрузки двигателя.
Переключатель клавишный позволяет выбрать режим работы ГМП по желанию водителя.
Выключатель блокирующий заднего хода предохраняет от несанкционированного включения задней передачи случайным нажатием на кнопку «R» переключателя клавишного (может отсутствовать по согласованию с производителем автобуса).
Датчик кик-даун служит для максимального использования динамических возможностей автобуса. Включение датчика кик-даун происходит, когда педаль переходит через положение «полного газа» (пружинящий упор) до твердого упора. При полном нажатии на педаль подачи топлива и включении датчика кик-даун разгон продолжается более интенсивно, поскольку датчик обеспечивает задержку переключения на высшую передачу, либо, если на данной передаче тяги недостаточно, автоматически включает низшую передачу раньше, чем при нормальных условиях движения.
Датчик индуктивный. Датчики считывают бесконтактно частоты вращения выходного вала ГМП, а в ГМП DIWA.3E — также входного вала и турбины, и передают полученные сигналы в блок электронный и, при необходимости, на другие устройства. Сопротивление индуктивного датчика (800 - 1400) Ом.






