Исполнительный механизм коробки передач (ИМКП) (см. Рисунок 325) предназначен для включения пяти передач для движения вперед, передачи заднего хода (R) и нейтрали.

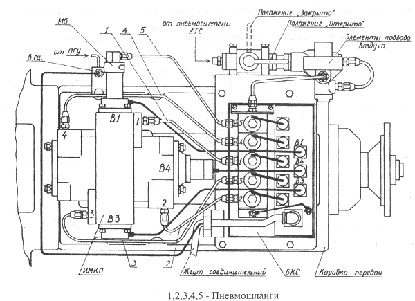
Рисунок 325 — Установка узлов ЭПП на коробку передач
1, 2, 3, 4 —
пневмошланги
ИМКП (см. Рисунок 326 и Рисунок 327) состоит из корпуса 1, состоящего из двух пневмоцилиндров диаметром 80 мм и двух пневмоцилиндров диаметром 40 мм, расположенных перекрестно; трехпозиционного датчика включения передач 2 (В4); двух датчиков выбора передач 3 (В1 и В3); пластины 4. Между корпусом 1 и пластиной 4 установлена прокладка 5.

Рисунок 326 — Установка узлов ЭПП на коробку передач
1 — корпус; 3 —
датчик выбора передачи (В1 и В3); 4 — пластина; 5 — прокладка; 6 — рычаг; 7 —
шток; 8 — шток-рейка; 9 — поршень-наездник; 10 — кольцо упорное; 19 — манжета;
21 — кольцо упорное; 23 — винт; 24 — кольцо уплотнительное

Рисунок 327 — Исполнительный механизм коробки передач
1 — корпус; 2 —
датчик трехпозиционный (В4); 6 — рычаг; 7 — шток; 8 — шток-рейка; 11 —
поршень-наездник; 12 — поршень; 13 — кольцо упорное; 14 — крышка; 15 — индуктор;
16, 17, 18 — кольца уплотнительные; 20 — манжета; 22 — кольцо упорное; 23 —
винт; 25 — гайка; 26 — шайба; 27 — крышка
Выбор и включение передач производится рычагом 6, который свободно сидит на штоке 7. Выбор одного из трех штоков включения передач в коробке передач (1/2, 2/3 передач, 4/5 передач) происходит за счет перемещения шток-рейки 8, которая через зубчатое зацепление устанавливает рычаг 6 в одно из трех положений. Перемещение шток-рейки 8 происходит за счет подачи воздуха в полости малых пневмоцилиндров. На концах шток-рейки установлены подвижные поршни-наездники 9, при помощи которых происходит выбор центрального штока в коробке передач (2/3 передачи), при этом поршни-наездники упираются внутренним диаметром в буртик шток-рейки, а наружным диаметром — в кольца упорные 10. Для определения положения шток-рейки 8 (какой шток выбран в коробке передач) установлены датчики выбора передач 3 (В1 и В3). Эти датчики бесконтактные и срабатывают при приближении торцевой плоскости А шток-рейки к плоскости Б датчика на расстояние 2,5 мм.
Включение передач происходит за счет сброса воздуха из одной из полостей больших пневмоцилиндров (см. Рисунок 327). Рычаг 6 свободно перемещается вдоль зубьев шток-рейки. Аналогично, как в малых цилиндрах, поршни-наездники 11 при подаче воздуха в оба пневмоцилиндра устанавливают рычаг 6 в центральное положение («нейтраль» в коробке передач), при этом поршни-наездники 11 упираются в буртик на поршне 12 и в кольца упорные 13 в корпусе. В крышке 14 установлен трехпозиционный датчик включения передач 2 (В4), который фиксирует три положения рычага 6 в коробке передач: центральное — это «Нейтраль» в коробке передач; два крайних — это состояния включенных передач. На торце штока 7 установлен индуктор (сердечник) 15 датчика 2. Датчик 2 является бесконтактным и индуктор 15 свободно перемещается при движениях штока 7 внутри датчика.
Герметичность пневмоцилиндров обеспечивается за счет колец уплотнительных 16, 17, 18 и 24, а также манжет (вкладышей) 19 и 20. Кромки манжет (вкладышей) прижимаются к трущимся поверхностям кольцами упорными 21 и 22 с помощью винтов.
ИМКП устанавливается на верхнюю крышку коробки передач вместо опоры рычага переключения передач.
ИМКП смазывается маслом из коробки передач, которое через люк ИМКП попадает к его деталям за счет разбрызгивания шестернями коробки передач.
Подачей воздуха в ИМКП управляют нормальнозакрытые двухпозиционные ЭПК (см. Рисунок 328) по сигналам, поступающим от блока контроля (в основном режиме) или непосредственно от выключателей рычага управления (в резервном режиме).

Рисунок 328 — Электропневмоклапан
1 — основание; 2 — электромагнит; 3
— сердечник; 4 — клапан впускной; 5 — упор; 6 — седло; 7 — пружина клапана
впускного; 8 — кольцо уплотнительное; 9 — шток; 10 — якорь; 11 — клапан
выпускной; 12 — пружина клапана выпускного; 13 — гайка; 14 — шайба стопорная; 15
— провода электромагнита; 16 — прокладка; 17 — заглушка; 18 — фильтр; 19 —
винт
ЭПК состоит: из основания 1, внутри которого установлены фильтр 18, упор 5, пружина 7, клапан впускной 4, кольцо уплотнительное 8 и седло 6; сердечника 3, внутри которого установлены якорь 10 в сборе с клапаном выпускным 11 и штоком 9; электромагнита 2, который фиксируется своим штифтом в отверстии А во фланце сердечника 3 и крепится к сердечнику с помощью гайки 13 и шайбы стопорной 14. Гайка 13 одновременно через пружину 12 фиксирует якорь 10. Между основанием 1 и сердечником 3 установлена маслобензостойкая резиновая прокладка 16. Основание 1 имеет три отверстия подвода воздуха в ЭПК и одно отверстие отвода воздуха из ЭПК к рабочим пневмоцилиндрам. Во всех ЭПК, кроме ЭПК 2 (см. Рисунок 325) одно отверстие подвода воздуха закрыто заглушкой 17, а в ЭПК 2 закрыто два отверстия.
Воздух из пневмосистемы АТС подводится к ЭПК и заполняет подводящую полость основания 1 ЭПК. При включении электромагнита 2 якорь 10, перемещаясь вниз, прижимает клапан выпускной 11 и, одновременно толкая шток 9, открывает клапан впускной 4. Воздух из подводящей полости через отверстия в упоре 5, через клапан впускной 4 и отверстие Б поступает к рабочим пневмоцилиндрам.
При выключении электромагнита под действием пружины 7 клапан впускной 4 закрывается, а клапан выпускной 11 открывается. Воздух из рабочих пневмоцилиндров через отверстие Б, клапан 11, зазоры между якорем 10 и корпусом сердечника 3 и отверстий в гайке 13 выходит в атмосферу.
При монтаже ЭПК необходимо знать, что детали поз. 3, 6 и 16 устанавливаются на деталь поз. 1 так, чтобы не перекрывалось отверстие Б.






